Skip to main content

P-0019

Item Number: 4000011262

Line Amplifier

  • 25W, 4 Ohms, 24VDC
  • IP-65
  • Complies with IEC 60945 Standard for Marine Equipment
Marine 40x40 ico Onboard communication

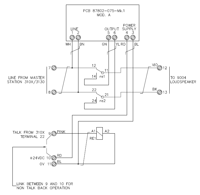
The P-0019 is a 25W line amplifier for connection with the CIS 31xx series. The unit is used in cases where the demand for high-powered loudspeakers is needed.

Mechanical
Dimensions (WxHxD) 220x120x90 mm
Weight 1.65 kg
Color RAL 7001
Material GRP
Mounting Wall
Fixing 4 x M5 bolts
Access Front
Cable Entry Bottom
Gland Type 3 x PG-11 cable Φ 4-10mm
Electrical
Power Supply 24 VDC
Termination 7 x Wago (2002-6301), max 4 mm2
Compass Safe Distance > 5 m
Environmental
Temperature -15°C to +55°C (Storage: -25°C to +70°C)
Humidity +93% (at +40°C)
Ingress Protection Rating IP-65

P-9024

Line Amplifier

Item Number: 4000016134

Date Name Category Size Document
MD-SDoC-4000011262-IHM-8003-70767-112430 Declaration 53.81 KB Login to download
4000011262 P-0019 CAD Drawing.zip CAD 2D 237.88 KB Login to download
CIS 31xx DoC 19.03.2025_1.pdf Declaration 631 KB Download